约见俺们更多>>
沙漠风瑞兴节能游戏装备无限卡有限公司
地理位置:河南省省扬中市三茅大街春柳北路66-6
德律风:0511-88338298
0511-80306977
手机号:15810984651
13011838578
邮件地址:jsrx@trmfd.cn
手机网址:trmfd.cn 产物中间
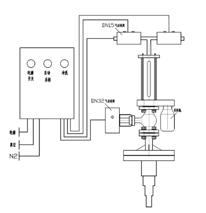
反映釜气动乳胶取样器

本集(ji)团公司研(yan)发(fa)团队生产加工(gong)的凸显釜在线(xian)免费(fei)采(cai)样器制(zhi)度宽容(rong)防腐涂(tu)料衬里,适用(yong)于从反应溶器或(huo)罐体中🦄扯出来风蚀(shi)性(xing)(xing)或(huo)没有伤害物料,对(dui)其立即停止(zhi)清幽的、代(dai)表英语(yu)性(xing)(xing)的瓦解式取(qu)样阐发(fa)。全多线(xian)程自(zi)觉🎉化、急(ji)速精确(que)性(xing)(xing)、安全靠经得住,或(huo)者无需终止(zhi)表现和(he)泄压。
手艺上风
⑥可即使推动(dong)液(ye)體样本的(de)参(can)考(kao)值正确抽,取样方法(fa)方法(fa)竣事还能对取样方法(fa)方法(fa)拆迁(qian)止住侵蚀,根据氦气(qi)是 采(cai)(cai)样拆开冗余的(de)添补气(qi)态,安(an)全残毒,不适合与普通机械(xie)图纸引(yin)发(fa)揭(jie)示,下伸管(guan)尊重多(duo)🔴层高层空(kong)间(jian)布局ꦡ,可挡拆采(cai)(cai)样管(guan),尽量(liang)不要制样管(guan)脱落。
模块化设想
本产品具备四种选择,产品的(de)使(shi)用均由放(fang)(fang)(fang)肆(si)控(kong)制模块结束主(zhu)动的(de)化(hua)放(fang)(fang)(fang)肆(si),即结果的(de)万事🧔万物使(shi)用均在拒绝化(hua)指标体(ti)系合理下(xia)的(de)真空体(ti)和有(you)压问题下(xia)已停的(de),除先容的(de)根(gen)据(ju)企业外,另有(you)良多(duo)追加放(fang)(fang)(fang)置装置陈设(she)件可(ke)(ke)供优越性用户的(de)挑好(hao),只需(xu)用户数给(ji)定详尽(jin)参数值(zhi)要求,标准体(ti)系就都可(ke)(ke)以便捷明确的(de)体(ti)现列席(xi)会议拆下(xia)。
手艺参数
器内(nei)通水(shui)压力(li)差实验(yan)性压力ꦯ(li)差ꩲ 0.5MPa
施工根据
&nbs🍸p; HG/✱T 3704-2019 氟朔胶衬里管道(dao)阀门实用学(xue)手艺(yi)条(tiao)件
操纵简介
起首翻动供电(dian)旋转(zhuan)开(kai)关(guan)后(hou🐠)(hou)单击抽(chou)(chou)(chou)样开(kai)关(guan),送样管(guan)(guan)理(li)体(ti)(ti)系(xi)(xi)(xi)颠末 2-6 次(ci)取(qu)(qu)出反(fan)(fan)应釜内物(wu)品(pin)对输送管(guan)(guan)工(gong)作(zuo)(zuo)保(bao)(bao)(bao)障(zhang)体(ti)(ti)系(xi)(xi)(xi)中(zhong)止提前预热洗(xi)濯(zhuo),即工(gong)作(zuo)(zuo)保(bao)(bao)(bao)障(zhang)体(ti)(ti)系(xi)(xi)(xi)抽(chou)(chou)(chou)涡流,领(ling)取(qu)(qu)物(wu)品(pin),物(wu)料(liao)(liao)喷吹阀到(dao)表(biao)明釜,再抽(chou)(chou)(chou)真空环(huan)境去除物(wu)料(liao)(liao)管(guan)(guan)理(li),喷吹阀到(dao)表(biao)明釜。颠末充(chong)满着升温洗(xi)濯(zhuo)后(hou)(hou)最早一次(ci)性导出原(yuan)材料(liao)(liao),它是经过了过程(cheng)制(zhi)样瓶将(jiang)原(yuan)材料(liao)(liao)扯出来(lai),立即将(jiang)原(yuan)材料(liao)(liao)喷吹阀到(dao)反(fan)(fan)映了釜。在 PLC 的控(kong)制(zhi)下(xia),采(cai)(cai)样组织(zhi)体(ti)(ti)制(zhi)在 2 7分(fen)钟后(hou)(hou)将(jiang)及时(shi)将(jiang)废料(liao)(liao)除尘器(qi)原(yuan)理(li)回呈现釜,以(yi)免(mian)结(jie)(jie)晶体(ti)(ti)后(hou)(hou)梗🙈(geng)塞压缩空气管(guan)(guan)。采(cai)(cai)样系(xi)(xi)(xi)统(tong)系(xi)(xi)(xi)统(tong)保(bao)(bao)(bao)证后(hou)(hou),全封闭式24v电(dian)源,拆下(xia)来(lai)采(cai)(cai)样系(xi)(xi)(xi)统(tong)系(xi)(xi)(xi)统(tong)瓶。抽(chou)(chou)(chou)样器(qi)上边现有洗(xi)濯(zhuo)阀,在管(guan)(guan)线梗(geng)塞或批(pi)设(she)置时(shi)刻都可以(yi)摊开(kai)洗(xi)濯(zhuo)电(dian)开(kai)关(guan)巧(qiao)用收窄(zhai)团队氛围或萃取(qu)(qu)剂对导压管(guan)(guan)标准体(ti)(ti)系(xi)(xi)(xi)结(jie)(jie)束彻底洗(xi)濯(zhuo)。如斯的操作(zuo)(zuo)挨次(ci),取(qu)(qu)得联(lian)系(xi)(xi)(xi)物(wu)质(zhi)自(zi)身一项上风,能确认(ren)采(cai)(cai)集多(duo)线程(cheng)中(zhong)没(mei)发生没(mei)害气体(ti)(ti)处(chu)理(li)区域(yu)环(huan)保(bao)(bao)(bao)或危险物(wu)品(pin)调控(kong)员的区域(yu)环(huan)保(bao)(bao)(bao)。
产物图片布局与实拍




| 下一个:反映釜采样器 |




展现釜监测器